锅炉过热器减温水和再热器减温水对机组影响和作用
2022-08-20 华体会体育在线注册,华体会体育(中国)
泵用恒位油杯的工作原理分享
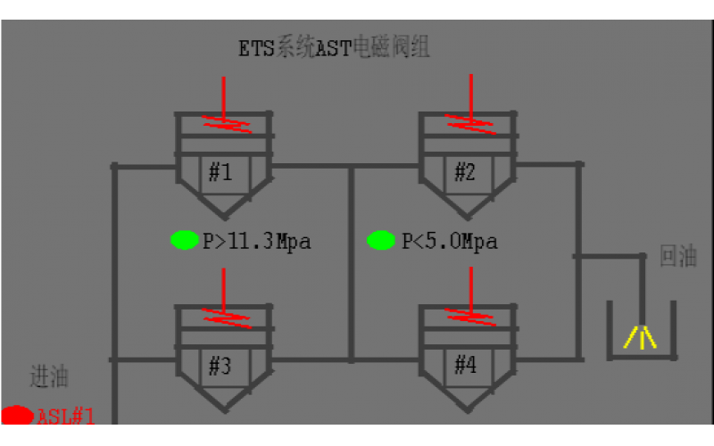
#2机组AST电磁阀试验油压波动分析原因
2022-08-19 华体会体育在线注册,华体会体育(中国)阀门
汽机除氧器构造及原理分享
2022-08-19 华体会体育在线注册,华体会体育(中国)设备
锅炉单台引风机跳闸现象及具体处理方法分享
火电厂的给水泵、凝结水泵功能介绍
2022-08-18 华体会体育在线注册,华体会体育(中国)
热电偶、热电阻元件安装时的注意事项
热电偶和热电阻的套管,其插入到被测介质的有效深度有哪些要求